欢迎来到上海阀门二厂有限公司,我们竭诚为您服务!

021-62512750
180-17622632

> 产品展示 > 真空阀门 > 真空电磁阀 >

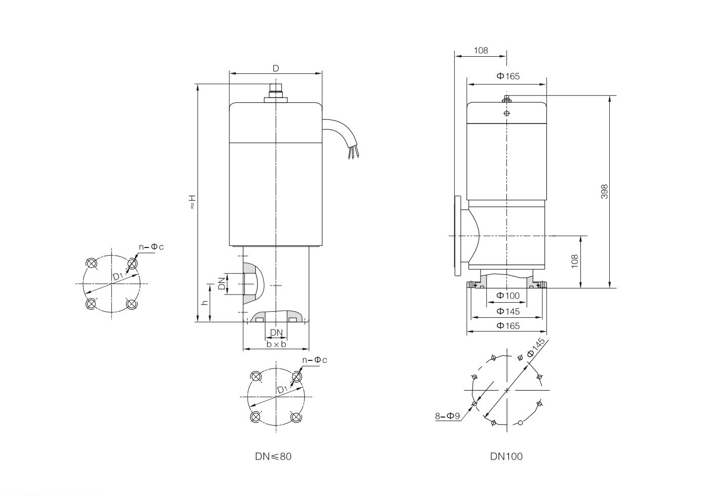
DDC- JQ型电磁真空带充气阀

  • 产品详情


DDC-JQ型电磁真空带充气阀是安装在机械真空泵上的专用阀门,并与泵接在同一个电源上,泵的开启与停止直接同步控制阀门的开启与关闭。当泵停止工作或电源突然中断时,阀门能自动将真空系统封闭,并将大气通过阀门的充气口经阀腔充入到泵腔,从而避免泵油逆流而污染真空系统。
阀门适用的工作介质为空气及非腐蚀性气体。






Copyright © 2002-2020 上海阀门二厂有限公司 版权所有 沪ICP备18041193号-1 技术支持:上海网站建设